來源:韓研活性炭網 作者:韓研活性炭網 2017-05-12
活性炭廢氣處理上,一般來說使用活性炭來做廢氣處理要你用到一個吸附裝置,簡單的來說就是一個活性炭的載體,廢氣通過裝有活性炭的載體(活性炭吸附塔)能有效的處理廢氣中的污染物。根據統計能源消耗中煤炭消耗最大,尤其是秋冬天北方都需要燒煤取暖,所以煤炭發生的廢氣也最多。煤炭主要產生SO2和NOX廢氣,這兩種廢氣是酸雨構成的主要成分。在國內的三大酸雨區中有兩大類是歸于煤煙型酸雨,還有一個是歸于煤煙加汽車尾氣的復合型酸雨,操控煤炭廢氣的排放對中國的環境有重大意義。

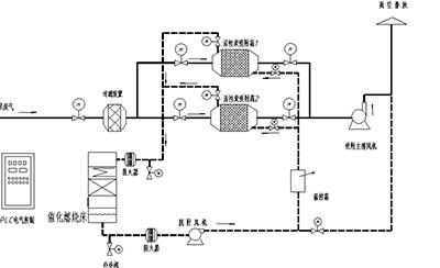
使用韓研活性炭產品在脫硫、脫硝的處理上效果很好,活性炭脫硫、脫硝首先是使用活性炭的一項基本能力(吸附能力)將煙氣中的污染物SO2和NOX,使用物理吸附于活性炭表面的孔隙中,在活性炭的外表還具備有官能團或擔載金屬的催化作用,將SO2和NOX轉化為SO3和無污染的N2或O2。在有水蒸氣存在的情況下,SO3 將會與水發生化學反應生成硫酸,可以直接收回溶劑。
活性炭吸附流程
有機廢氣氣體由風機供給動力,正壓或負壓進入活性炭吸附設備,因為活性炭固體表面上存在著未平衡和未豐滿的分子引力或化學健吸引力吸附污染物,因而當此活性炭與氣體接觸時,就能吸附氣體分子,使其依托并保持在固體表面,污染物質然后被吸附,廢氣經過濾器后,進入設備排塵體系,凈化氣體高空合格排放。
通常活性炭吸附設備都由不銹鋼制作而成,便利填充活性炭,并且內部進行了防腐蝕處理,具有抗強酸堿及鹽份的腐蝕。

活性炭的適用范圍
作為吸附劑的活性炭材料,無窮的表面積是因為其有豐厚的孔道構造。而影響吸附容量和吸附速度的首要取決于微孔的數量和方位。纖維活性炭豐厚的坐落纖維表面的微孔,使其與顆粒活性炭相比,不管從吸附速度和容量上都有很大的優勢。適用于低濃度大風量或高濃度間歇排放廢氣的工作環境。能有用去除工廠車間發生的甲、乙、二甲、醋酸乙酯、丙、丁、乙醇、丙烯酸、甲醛等有機廢氣,硫化氫、二氧化硫、氨等酸廢氣處理。
溫馨提示:任何網站、媒體轉載本站原創文章則一定要寫明文章出處為:韓研活性炭網(www.lhccyx.cn),違者追究其法律責任。最終解釋權歸廣東韓研活性炭網所有,如有疑問請與我站編輯部的聯系,電話:020-39972520。
- [ 2023-01-29 ]活性炭吸附作用怎么來的
- [ 2023-01-22 ]怎么選擇木質粉狀活性炭廠家
- [ 2023-01-21 ]廢氣處理蜂窩活性炭怎么用
- [ 2023-01-20 ]木質柱狀活性炭有什么優勢
- [ 2023-01-19 ]制氮機用活性炭規格參數
- [ 2023-01-18 ]活性炭吸附次氯酸鈉
- [ 2023-01-17 ]去余氯活性炭的去除原理
- [ 2023-01-16 ]活性炭用于黃金回收-黃金炭
- [ 2023-01-15 ]活性炭復合泡沫材料
- [ 2018-12-18 ]活性炭負載氧化鐵對辛醇的氧化
主營:活性炭;椰殼活性炭;煤質活性炭;木質活性炭;果殼活性炭;蜂窩活性炭;活性炭纖維;凈水活性炭;水處理材料;空氣凈化材料.
FAQ熱門推薦
- 1、椰殼凈水活性炭哪家好?
- 2、椰殼凈水活性炭多少錢?
- 3、果殼活性炭多少錢?
- 4、購買凈水活性炭,找凈水活性炭…
- 5、果殼活性炭什么牌子好?
- 6、木質粉狀活性炭哪家好?
- 7、木質粉狀活性炭什么牌子好?
- 8、木質粉狀活性炭多少錢?
- 9、活性炭的作用幾小時生效?
- 10、蜂窩活性炭哪家好?



